【摘要】低空经济驱动城市能源网转型。文章剖析eVTOL接入带来的柔性负荷挑战,探讨智能微电网、V2G及低空能源枢纽的技术架构与实践路径。
引言
低空经济,一个曾经遥远的概念,正以超乎预期的速度进入我们的视野。以电动垂直起降航空器(eVTOL)、大规模无人机为代表的新型运力,不再是科幻电影的专属,而是逐步渗透到城市交通、物流配送、应急救援乃至电力巡检等关键领域。这场变革的背后,隐藏着一个更为基础且深刻的挑战,即城市能源基础设施如何承载这一全新的、高动态的负荷群体。
当成百上千的起降点(Vertiport)和充电设施如雨后春笋般接入电网,我们面对的不再是简单的“接电”问题。这些飞行器的能源需求呈现出高峰瞬时、大功率、多点并发的鲜明特征。这要求电网不仅要“接得上”,更要“接得好”,实现从刚性供给向柔性承载的根本性转变。本文将从技术架构的视角,深入剖析低空经济对电网带来的冲击,解构柔性承载的核心技术要素,并探讨低空能源枢纽作为新型城市基础设施的构建路径与未来机遇。
一、📈 低空经济的崛起与电网新挑战

低空经济的商业化运营,本质上是在城市三维空间中增加了一个高频流动的能源消耗与交互层。要理解其对电网的影响,首先必须对其负荷特性进行精确的技术画像。
1.1 负荷特性分析:瞬时、集群与随机
与传统工业负荷或居民用电不同,低空飞行器的充电负荷具有显著的特殊性。
瞬时大功率:一架典型的eVTOL电池容量在150-300kWh之间,为了保证运营效率,普遍采用直流快充技术。其充电功率通常在200kW到兆瓦级别。一个小型起降点若同时为3-5架eVTOL充电,其瞬时功率需求可达1-3MW,相当于一个小型商业综合体的用电负荷。
集群效应:城市空中交通(UAM)的航线规划具有潮汐特征。例如,早晚高峰期,连接中心商务区与交通枢纽的航线上,飞行器会形成密集的充电需求集群。这种在特定时间、特定区域内爆发的负荷,对局部配电网的冲击远超传统负荷。
空间随机性:物流无人机、应急救援无人机的任务具有高度的随机性与不确定性。它们的充电需求在地理位置上分散,在时间上难以预测,对电网的动态响应能力和裕度管理提出了更高要求。
1.2 电网冲击评估:从电压暂降到设备过载
这些新型负荷的接入,会给配电网带来一系列技术挑战,若不加以控制,可能引发连锁反应。
电压暂降与波动:大功率充电桩的启动和停止,如同在电网中投入或撤出一个巨大的负载。这会引起局部电网电压的剧烈波动甚至暂降,影响同区域内其他敏感用户的用电质量。
变压器与线路过载:在充电高峰期,配电变压器和线路可能面临持续的过载风险。这不仅会缩短设备寿命,严重时甚至可能导致设备烧毁,引发区域性停电事故。
谐波污染:大功率充电桩的核心是电力电子变换器,其在工作过程中会向电网注入高次谐波电流。谐波会干扰通信系统、导致保护装置误动,并增加电网损耗。
三相不平衡:充电设施的随机接入,尤其是在低压配电网中,容易加剧三相负荷的不平衡,增加中性线电流,带来安全隐患。
下表总结了低空经济负荷对电网的主要技术冲击。
这些挑战共同指向一个核心问题,传统电网基于“源随荷动”的刚性规划与被动响应模式,已无法适应低空经济带来的高动态、高不确定性负荷。电网必须进化,构建柔性承载能力。
二、⚙️ 柔性承载力构建:技术架构与核心要素
构建电网的柔性承载能力,意味着电网需要从一个被动的能源管道,转变为一个具备主动感知、智能调度和资源整合能力的平台。其技术内核围绕智能微电网、多元储能系统以及**“机-网互动”(V2G)**三大支柱展开。
2.1 智能微电网:区域能源自治的基石
为起降点集群配置智能微电网,是实现“就地解决”能源问题的最佳路径。它将一个区域内的分布式电源、储能、负荷和控制装置有机地组织起来,形成一个可独立运行、也可并网运行的能源自治单元。
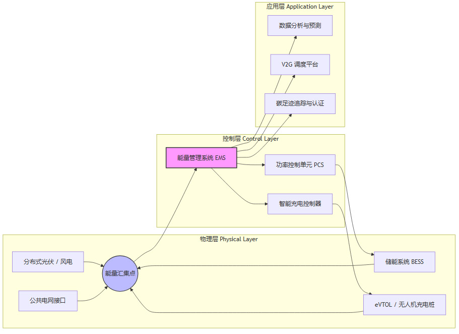
2.1.1 微电网的典型架构
一个面向低空能源服务的微电网,其架构通常包含以下几个层面。

物理层:这是能源产生、存储和消耗的硬件基础。分布式光伏是首选的绿色能源,可直接为充电提供部分电能。**储能系统(BESS)**是微电网的“稳定器”和“缓冲器”。充电桩是执行单元。公共电网接口则保证了能源的最终兜底。
控制层:这是微电网的“大脑”。**能量管理系统(EMS)**是核心,它根据负荷预测、电价信号和电网状态,制定最优的能量调度策略。**功率控制单元(PCS)**负责精确控制储能的充放电。智能充电控制器则执行EMS下发的充电指令,实现有序充电。
应用层:基于数据实现增值服务。包括对充电行为的数据分析与负荷预测,支持V2G/机-网互动的调度,以及对绿色电能的溯源与认证。
2.1.2 微电网的核心价值
提升新能源消纳:通过储能系统,微电网可以平抑光伏等可再生能源的波动性,实现“光伏发电高峰期存储,飞行器充电高峰期使用”,最大化本地绿色能源利用率。
平抑负荷冲击:当eVTOL集中充电时,微电网可以优先调用储能系统放电,不足部分再从大电网获取。这极大减小了对公共电网的瞬时冲击。
保障供电可靠性:在公共电网故障时,微电网可以切换到孤岛运行模式,利用储能和分布式电源,保障核心充电负荷的连续供电,这对于应急救援等关键任务至关重要。
2.2 储能系统:不可或缺的“万能工具”
在低空能源体系中,储能系统扮演着多重角色,其配置的灵活性和功能的丰富性是实现电网柔性的关键。
削峰填谷:在电价低的夜间谷段,利用电网为储能充电;在电价高、负荷重的白天峰段,由储能放电供给充电桩。这不仅降低了运营成本,也为电网减轻了压力。
容量支撑:对于一些配电网容量不足的区域,建设新的起降点可能需要昂贵的电网增容改造。配置储能系统可以作为一种“非线路解决方案”,在高峰期提供额外的供电容量,避免或延迟电网投资。
电能质量治理:现代储能系统(特别是基于电力电子变流器的BESS)具备快速的功率响应能力,可以提供动态无功补偿、抑制电压波动,甚至滤除部分谐波,扮演电能质量“净化器”的角色。
2.3 V2G/“机-网互动”:从能源消费者到产消者
V2G(Vehicle-to-Grid)技术,最初为新能源汽车设计,其核心思想是利用电动汽车电池作为分布式储能单元,与电网进行双向能量互动。这一理念完全可以延伸至eVTOL和无人机,形成**“机-网互动”(Aircraft-to-Grid, A2G)**的新模式。
2.3.1 技术原理与通信标准
实现V2G/A2G的关键在于双向充放电机和智能通信协议。
硬件层面:需要采用支持双向DC/DC和DC/AC变换的充电桩和机载/车载充电机。
软件层面:通信协议是实现信息交互的灵魂。目前主流的V2G通信标准是ISO 15118。该标准不仅定义了充电控制流程,还包含了“即插即充”(Plug & Charge)的自动身份认证和双向能量传输的控制指令。将这套标准适配并应用到航空领域,是打通A2G的技术前提。
2.3.2 经济模型与价值链
“机-网互动”为航空运营商开辟了新的收入来源,也为电网运营商提供了宝贵的调节资源,形成了一个多方共赢的价值链。
2.3.3 实践案例的启示
国内多地已在新能源汽车领域开展了V2G的商业化试点,这些实践为“机-网互动”提供了宝贵的经验。
广州居民V2G结算单:标志着V2G的商业模式闭环在国内首次跑通,用户放电收益可以明确计入电费账单。
江苏反向放电政策:从省级层面明确了V2G参与电网调度的身份和价值,为大规模推广提供了政策依据。
湖北兆瓦级V2G试点:验证了V2G集群参与电网大规模调度的技术可行性和响应能力。
这些案例证明,V2G的技术路径和商业逻辑是成立的。将其从地面车辆延拓至低空飞行器,虽然在电池管理、安全认证等方面有更高要求,但基本框架是可复用的。
三、🏙️ 低空能源枢纽:城市新型基础设施

将上述技术进行系统集成,便形成了低空能源枢纽。它不是简单的充电站,而是集能源补给、储能调节、数据交互、智能调度于一体的城市新型基础设施节点。
3.1 物理架构与功能设计
一个典型的低空能源枢纽,其物理形态和功能模块应进行一体化设计。
充电模块:配备多个大功率直流快充桩,接口需兼容多种eVTOL和无人机标准。考虑采用柔性充电堆技术,实现功率在不同接口间的动态分配。
储能模块:采用模块化设计的集装箱式储能系统(BESS),便于根据场站规模灵活配置容量。储能系统需与光伏、充电桩紧密耦合。
光伏模块:利用起降坪、顶棚等空间铺设光伏板,实现“自发自用,余电上网/入储”。
监控与控制模块:部署本地能量管理系统(EMS)、消防系统、环境监测系统,确保枢纽安全、高效运行。
3.2 能量管理系统(EMS):枢纽的智能大脑
EMS是低空能源枢纽实现智能化的核心。其调度逻辑是一个复杂的多目标优化问题,需要综合考虑经济性、可靠性和绿色化。

这个决策过程需要强大的算法支持,例如基于机器学习的负荷预测算法、基于运筹学的优化调度算法等。数据驱动是EMS实现高效调度的前提。
3.3 数据平台与绿色认证
能源枢纽不仅是能量的节点,更是数据的节点。
统一数据平台:汇集所有枢纽的运行数据、充电数据、设备状态数据,形成城市级的低空能源大数据平台。该平台可以为航线规划、电网规划、城市管理提供决策支持。
绿色电能认证与溯源:通过区块链等技术,可以对枢纽内产生的每一度绿色电力进行标记和追踪。当eVTOL充电时,可以明确其消耗的绿电比例,并生成可信的碳足迹报告或绿色认证。这对于追求低碳运营的航空公司和注重环保的消费者具有极大的吸引力。
四、🌐 电力系统的主动演进与服务模式创新
低空经济的兴起,正倒逼电力系统进行一场深刻的角色转变,从传统的能源供应商,向主动服务的赋能者和生态共建者演进。
4.1 从“供电”到“赋能”:服务模式的重塑
以南方电网、国家电网为代表的电力企业,已经开始布局低空经济。它们的角色不再局限于拉一条电线过来。
提供定制化能源解决方案:针对不同规模的起降点,提供从规划设计、设备选型到投资建设、运营维护的一站式“交钥匙”能源服务。
开放电网数据与能力:向航空运营商、枢纽运营商开放必要的电网数据(如区域负荷、线路裕度),通过API接口提供需求响应、辅助服务等市场化交易的入口。
共建产业生态:与飞行器制造商、航空运营商、地方政府深度合作,共同制定行业标准,推动技术验证,打造“网-运-服”一体化的产业生态。
4.2 虚拟电厂(VPP):聚合海量分布式资源
当成千上万的eVTOL、无人机及其背后的能源枢纽接入电网,它们就构成了一个巨大的、可调度的分布式资源池。通过**虚拟电厂(VPP)**技术,可以将这些分散的资源聚合起来,作为一个整体参与电网的运行和调度。
VPP平台通过先进的通信和控制技术,向电网运营商提供与传统发电厂类似的调峰、调频、备用等服务。eVTOL的电池,在95%的停泊时间里,都可以成为VPP的备用容量。这种模式将极大地提升电网的灵活性和弹性,是应对可再生能源波动和极端天气挑战的有力武器。
4.3 智能巡检与空电协同:双向赋能的典范
电力系统不仅是低空经济的支撑者,也是其直接受益者和应用者。大规模无人机已经被广泛用于输电线路、变电站的智能巡检,替代了传统的人工巡视,效率和安全性大幅提升。未来,eVTOL甚至可以用于应急抢修中的人员和物资运输。这种“空-电协同”的模式,形成了低空经济与能源系统相互促进、深度融合的良性循环。
五、⚖️ 挑战、标准化与未来展望

通往未来的道路并非一片坦途。低空能源网络的规模化落地,仍面临诸多技术、标准和机制上的挑战。
5.1 技术与安全挑战
电池健康管理:频繁的V2G/A2G充放电是否会加速航空级电池的衰减?需要建立精准的电池健康状态(SOH)评估模型,并制定合理的调度策略,在电网收益和电池寿命之间取得平衡。
网络安全:能源枢纽和V2G通信链路是潜在的网络攻击目标。一旦被恶意控制,可能对电网安全和飞行安全构成严重威胁。必须建立端到端的、金融级的网络安全防护体系。
物理安全:兆瓦级的充电功率和高能量密度的储能系统,对消防、热管理提出了极高的要求。需要制定严苛的安全标准和应急预案。
5.2 标准化与互操作性
当前,低空能源领域尚处于“群雄逐鹿”的早期阶段,标准的缺失是制约产业健康发展的最大瓶颈。
充电接口标准:eVTOL的充电接口物理形态、电气参数、通信协议亟待统一。否则,不同品牌的飞行器将无法在同一个枢纽充电,形成“信息孤岛”。
通信协议标准:需要制定统一的“机-网”互动通信协议,确保飞行器、充电桩、能源枢纽、VPP平台之间的无缝信息交互。
数据格式标准:从底层设备到上层应用,需要统一数据模型和接口规范,才能实现数据的互联互通和价值挖掘。
5.3 政策与市场机制
技术的发展需要配套的政策和市场环境来引导。
电价机制:需要设计更能反映电网实时成本和供需状况的分时电价、尖峰电价,为V2G和储能套利提供明确的价格信号。
市场准入:应明确低空能源枢纽、VPP参与调峰、调频等电力辅助服务市场的准入条件、计量方式和结算规则。
规划协同:城市规划、交通规划和能源规划需要深度协同。起降点的选址必须充分考虑周边电网的承载能力,避免“有场无电”的尴尬。
结论
电网柔性承载能力的构建与低空能源枢纽的建设,已不再是未来的远景,而是支撑低空经济起飞的现实且紧迫的命题。它是一场深刻的系统性变革,其核心在于通过多能协同的微电网、灵活可靠的储能系统、智能双向的V2G/A2G互动,将原本对电网构成冲击的随机负荷,转化为可控、可调度的宝贵资源。
电力系统的主动服务与角色演进,为这场变革注入了强大的动力。未来,随着智能合约、虚拟电厂等创新技术的成熟和相关标准、政策的完善,一个深度融合的“空-天-地-电”一体化能源网络将逐步成型。这不仅为低空经济的安全、高效、绿色发展构筑了坚实基础,更将成为推动我国城市能源结构优化、数字化转型与绿色发展的关键驱动力。
📢💻 【省心锐评】
低空经济的翅膀,需由柔性电网的坚实地面支撑。V2G与能源枢纽不仅是充电桩,更是重塑城市能源格局的智能节点,技术与商业模式的融合是关键。

评论